PLUGY HP system... make it easy!
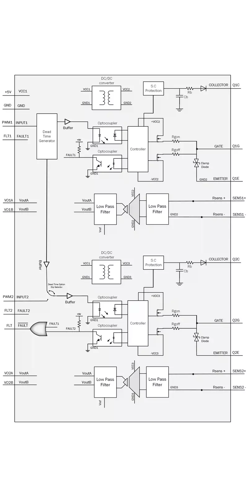
PLUGY HP GATE DRIVER MODULE
High-performance Half-Bridge SiC MOSFET/ IGBT/ MOSFET Gate Driver with short-circuit protection and high Common- Mode Transient Immunity (CMTI) for fast switching high voltage applications including opto-isolated analog measurement .
- High Isolation voltage up-to 5KV.
- High Common-Mode Transient Immunity (CMTI) up to 100KV/usec.
- Optional fault indicator in case of SiC-MOSFET/IGBT short circuit or Gate Drive Supply under voltage.
- Including optional Dead-time between bridge switches.
- Active miller clamping protection for turn-on and turn-off.
- TEST Points for SiC-MOSFET/IGBT terminals for easy voltage monitoring.
- Turn-on and Turn-off Gate resistor control.
- Multiple Output voltage for different switches compatibility.


